Model added to My Equipment.Click 'My Equipment' to view updated list.
7.5 Cu. Ft. Twin Bucket Grasscatcher Assembly
Axle Housing (771 Series) Assembly
Clutch Assembly
Counterweight Mount Kit (Optional) Assembly
Debris Screen Assembly
Drive Belt Stationary Idler Assembly
Final Drive Assembly (771 Series)
Main Housing - (771 Series) (5120 & 5160 Series Tractors) Assembly
PTO Shaft & Clutch Assembly
Seat Assembly
Single-Yoke Dual-Tailwheel Assembly (Optional)
Steering Assembly
Steering Damper Kit Assembly
Tire Chains (Optional) Assembly
Traction Kit (Optional) Assembly
Tractor Assembly
Tractor Drive Assembly
Tractor Drive Linkage Assembly
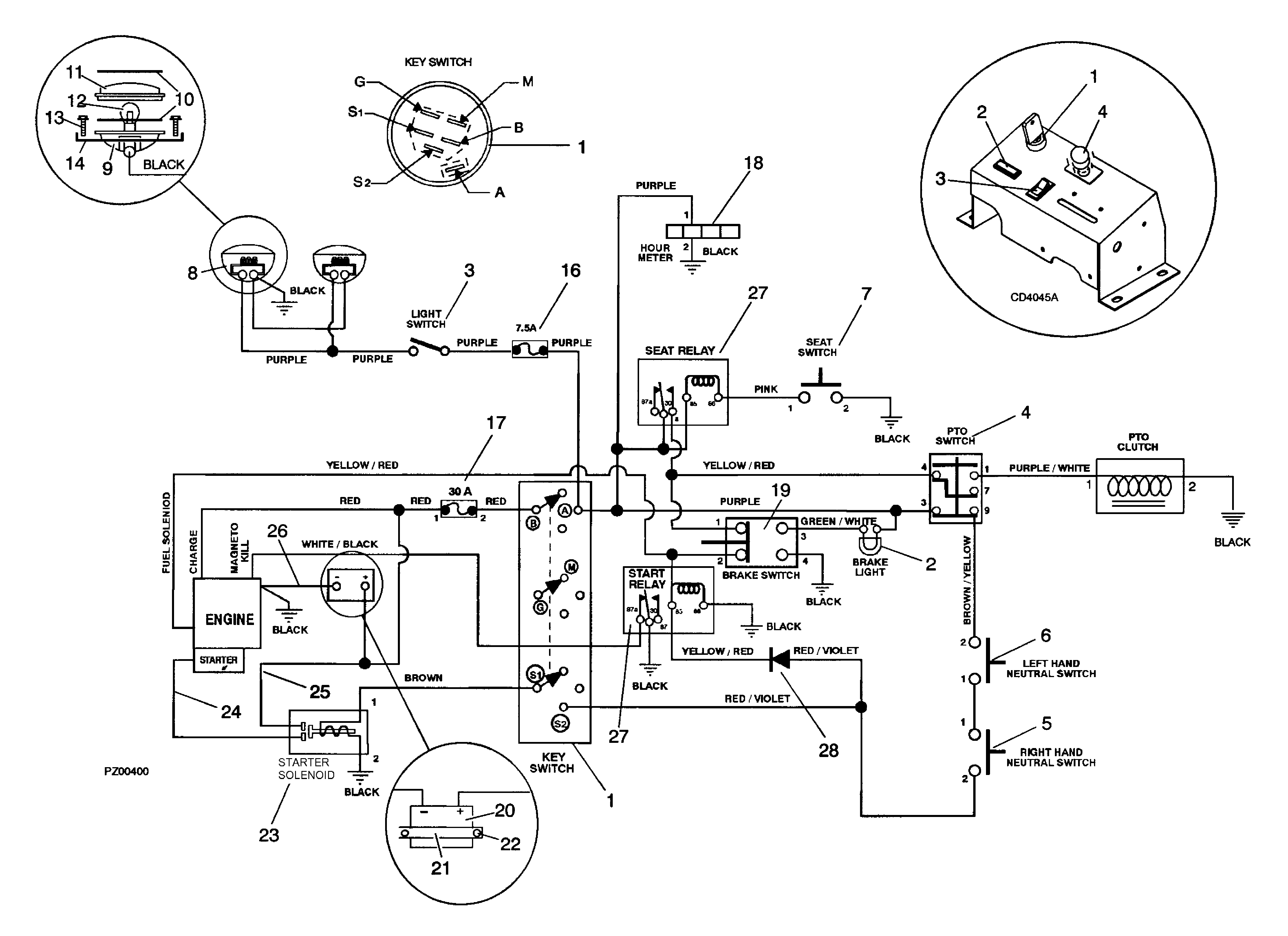
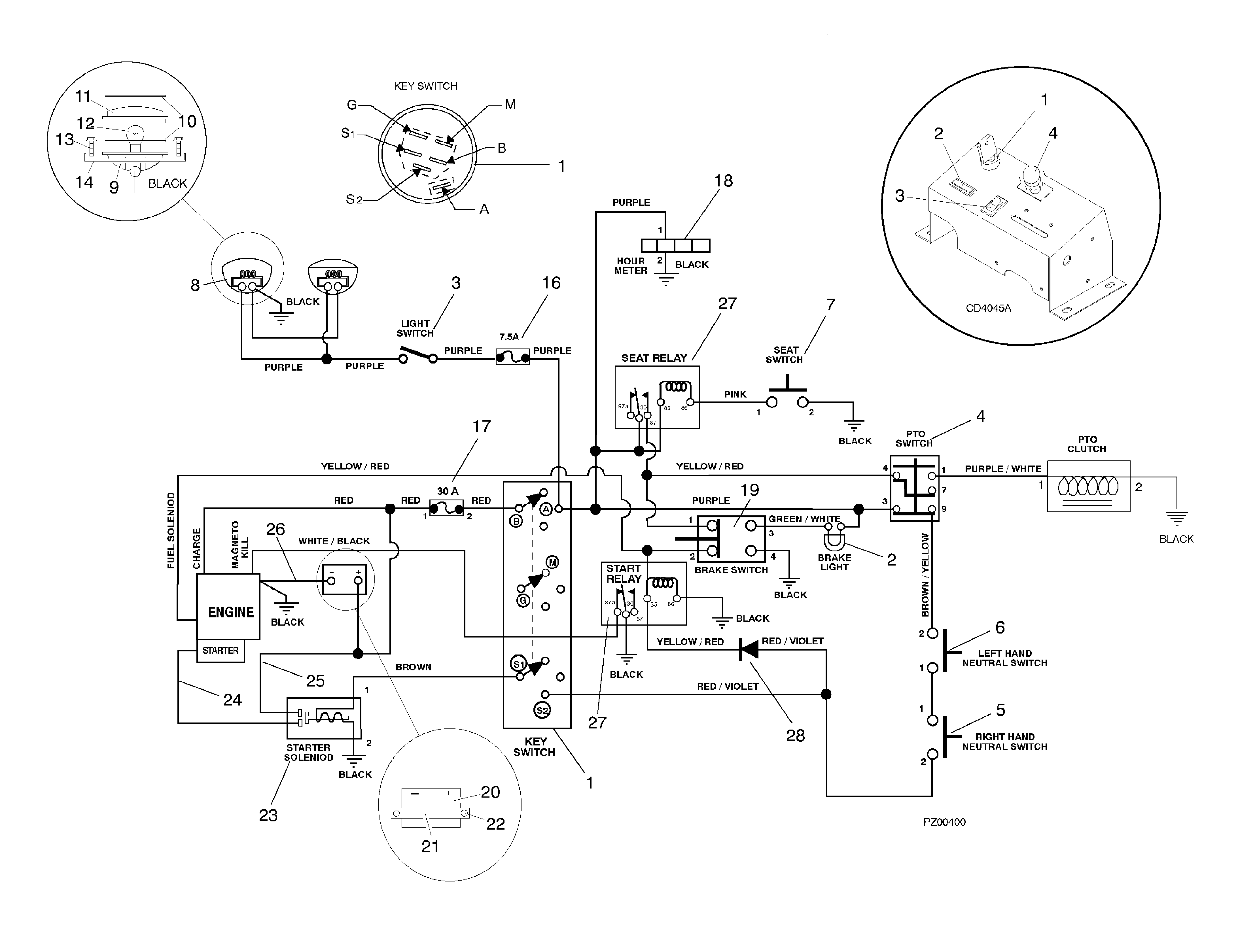
Wiring Diagram Assembly
Wiring Diagram Briggs 14, 16 & 18 HP Assembly
New to our website?Creating an account is easy and quick!
Our website uses cookie to give you the best online shopping experience. More information Accept